TECHTALK – IGNITION SYSTEMS
As we have seen before in this series of ‘Techtalk’ articles, the internal combustion engine is a wonderful machine. It has evolved over more then 100 years and in a wide range of applications. Engineers have constantly improved engines to be a little more powerful, while improving reliability and at higher fuel efficiency. One way to do so is by improving the ignition system of an engine.
We talked before about how to create a good air/fuel mixture and to get that into the combustion chamber in the most efficient way (Techtalk #1). Once it’s in there, it’s time for the ignition to take place. And of course there are a lot of things to care about and a lot of different ways to make that happen.
WHAT SPARKS HAVE TO DO
Of course we will only be looking at four-stroke petrol engines as one of these can be found in your beloved classic Ducati.

These engines will always need an electric spark in the combustion chamber in order to ignite the compressed air/fuel (A/F) vapour (except for the unwanted effect of knocking, but more on that later). This spark must occur at a precise point in the cycle of the engine so that the heat produced can be converted into mechanical work in the most efficient way. In other words; to create maximum downward pressure on the piston.
We need to make optimum use of the pressure wave that is built up by the rising piston inside the cylinder during the compression stroke. The flame front that will emanate from the spark plug needs time to travel through the vapour-filled combustion chamber so we need to have the spark timed before the piston is at TDC.

When we say ‘time’, we are talking about 2 milliseconds for the combustion to be completed. In order to have the pressure at the maximum just when the piston is moving down again (or just after top dead centre). Practice found that this is usually the case around 12° after TDC. At higher engine speeds the ignition needs to be timed 30 to 40° BTDC to get the maximum mechanical work at 12° ATDC.
As we can see in the chart on the left, the pressure inside the cylinder is greatly increased by the ignition of the A/F mixture.
In Techtalk #1 we discussed the relation between thermal efficiency and compression ratio and how this is limited by the risk of detonation or engine knock (combustion at an unwanted timing). Although the effects of detonation and knock are the same, the two have different origins.
Detonation is caused by the flame front traveling too fast (supersonic) across the combustion chamber causing an explosion to take place before the piston reaches TDC. The risk of detonation is increased by a higher compression ratio which makes for higher pressures but it can also be caused by ignition that is timed over-advanced. Knock is the combustion of the A/F mixture caused by too high pressure, so not originating from the spark alone. If knock occurs, pockets of A/F mixture remote from the spark plug will ignite. Knock is often a combined effect with detonation and they will result is a less then optimal power output and (if severe) in serious engine damage.
From what we have seen so far, not only the timing of the spark is crucial, also the position from which the spark originates plays a role in achieving the maximum power output. The optimal position for use within a hemispherical combustion chamber is ‘slap-bang’ in the middle.
With this position we can be sure that the flame front will have to travel across the combustion chamber in even distances. But when we look at our Ducati cylinder heads we immediately see a problem here…
For obvious engineering reasons, the spark plug is moved to the side of the combustion chamber. This is precisely the reason why we like to fit twin-spark systems to racing engines as this will overcome the problem described above by firing two simultaneous sparks from opposite ends and with that have two flame front traveling even distances.

COIL-BATTERY OR ‘POINTS’ IGNITION
Now we have seen the importance of a well-timed spark, how do we get it? Most commonly used on our classic Ducati’s is the coil-and-battery or points type ignition system. Ducati fitted this to most of the single cylinder models and was still popular with Fabio Taglioni in the early 1970’s when the first (round case) twins were being developed. The coil-battery system uses the battery to create a steady direct-current to a closed system with the contact breaker interrupting this circuit. A condenser is used to temporarily store a higher charge and release this when the circuit is interrupted.

The ignition coil depends upon electromagnetic induction; it uses two sets of windings. The primary winding has relatively few turns of heavy wire and the secondary winding consists of thousands of turns of smaller wire, insulated from the high voltage. When the contact breaker closes, it allows current from the battery to flow through the primary winding of the ignition coil.
The current does not flow instantly because of the inductance of the coil. Current flowing in the coil produces a magnetic field in the core and in the air surrounding the core. The current must flow long enough to store enough energy in the field for the spark. Once the current has built up to its full level, the contact breaker opens. Since it has a condenser connected across it, the primary winding and the condenser form a tuned circuit, and as the stored energy oscillates between the inductor formed by the coil and the condenser, the changing magnetic field in the core of the coil induces a much larger voltage in the secondary of the coil.
The contact breaker has the job of temporarily interrupting the primary current flow to the ignition coil. This is driven by a rotating cam and a heel on a pivot opening and closing the contact points. The timing for this type of ignition is set by turning the outer plate on which the contact breaker is mounted relative to the cam. It is important that the gap between the points in the ‘open’ position is carefully set to the correct specifications as a wrong setting can cause the system to spark at the wrong angle or can cause the points to remain open too long causing insufficient current to build up inside the coil. The surface of the contact points and the heal must be checked regularly as well as these will wear over time.
Important to note here is that the ignition cam is set directly to the crankshaft’s rotation. This means that the ignition is timed on every rotation so it sparks at both the compression stroke and the exhaust stroke. Obviously the spark at the exhaust stroke has no function which is why this type of system is called a ‘lost-spark’.
As we have seen above, the ignition timing should be set relative to the engine speed. So there needs to be a mechanism that advances the ignition as the engine speed rises. This is done mechanically by a set of centrifugal weights on springs that are mounted to the cam that drives the contact breaker. At low engine speeds, the centrifugal force is countered by the springs making the weights stay inside. As engine speeds is increased, the centrifugal force swings the weights outside, turning the cam relative to the base plate.
The coil-battery ignition system has been the most widely used in the automotive industry for the longest period of time. The system is relatively simple in its design and therefore cheap. The major disadvantage is the amount of maintenance the system needs; the contact points need to be dressed or changed regularly and condensers are known to malfunction quite often. But there is another disadvantage of this system that must not be overlooked. And that is the limit of primary current that can be fed into the system. In order to limit the wear on the contact points, this is usually set around 3 amperes. But with increasing compression ratios and higher engines speeds, a higher spark voltage and more accuracy than can be obtained with the coil-battery system is desirable.
DUCATI ELETTRONICA IGNITION SYSTEM (1974 – 1977)
The disadvantages of the coil-battery system and the arrival of transistors and semiconductors, gave engineers a reason to develop a full electronic ignition (EI) system in the 1960’s. The Fiat Dino was the first car to have electronic ignition, introduced in 1968. Because of Ducati’s background in electronics, which was by then a separate company called Ducati Elettrotecnica (now Ducati Energia), the interest to market a self-developed EI system was there. This system was first fitted to the 1974 Ducati single cylinder models and later saw its way to the 860 GT and Super Sport models in 1975.
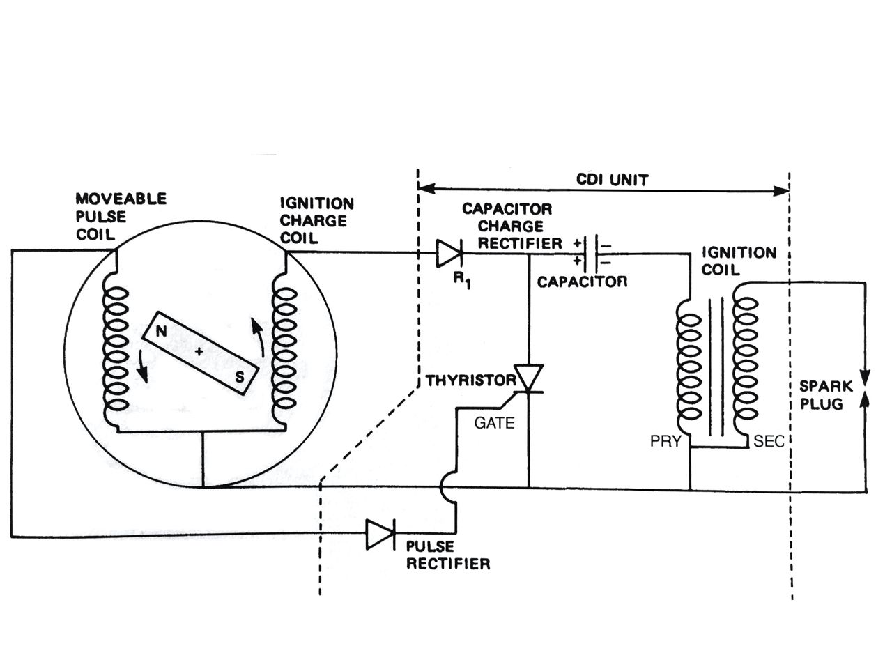
The Ducati developed EI system is a ‘Alternating Current Capacitor Discharge Ignition’ system or AC-CDI. That is certainly a mouth full and the workings are quite complicated but we’ll have a go at explaining this a little further.
The whole reason to design EI system over the known points is to increase 1) the duration of the spark and 2) the energy flow to the spark in a very short period of time. At the same time the system should have lower maintenance costs. The system can be shown as follows:

In theory at least, a CDI system does all that by having a large constant current supply and an electronic switch (a thyristor) that closes a system. As the thyristor closes, a capacitor is discharged rapidly through a coil creating a high voltage pulse. The current to the system doesn’t come from the battery but rather from its own generator fitted directly to the crankshaft which gives an AC power supply.
Ignition advance is done electronically as well and it quite hard to explain without going into complicated electronics. Basically it uses the voltage pulse effect of the crankshaft driven generator to shape a waveform inside a CDI unit that is then used to advance the ignition as engine speed rises.
It is precisely this CDI unit that is the Achilles-heel of the system; it does almost everything the EI system needs to do all by itself: switch the circuit (thyristor), rectify the pulse from the generator, charge and discharge (capacitor) and create a high voltage pulse (coil) all inside a single plastic box that is filled with epoxy resin compound.

The Ducati Elettrotecnica ignition system proved to be very problematic. Once ignition problems occur, it is very hard to overcome them because of the reasons above. It is interesting to note the reluctance of Ducati’s long-time head of engineering, Fabio Taglioni, to fit EI systems. Where the early system were far from reliable, Taglioni preferred the proven points above all else. Looking at the castings for the 750 round case engine, you can easily see that provisions are made to fit an EI system at some point, even though it was only marketed with points ignition. Taglioni probably lost the battle with the introduction of the 860 GT which was to give direction to Ducati’s future and could therefore not be fitted with such ‘old-fashioned’ ignition.
BOSCH IGNITION SYSTEM (1977 – 1986)
With the introduction of the Darmah in 1977, Ducati set out to eliminate the ignition problems. A good system that was already on the market by then was supplied by Bosch and uses a completely different way. It was fitted, in different forms, to all bevel drive and belt-drive Ducatis up to 1986.
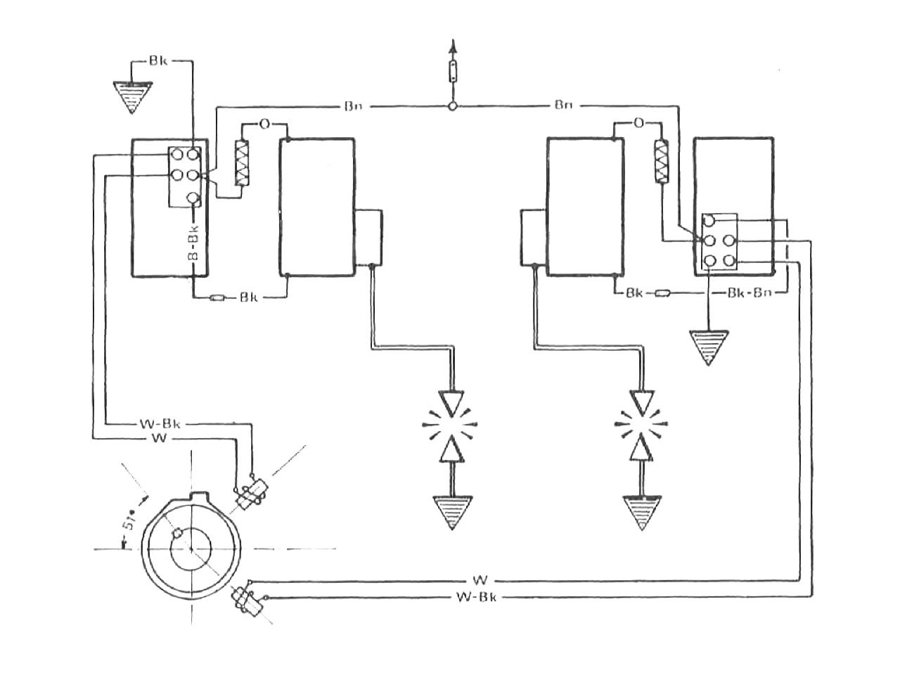
The Bosch system is a Transistor Ignition System that uses magnetic sensors (pick-ups) and an analogue circuit based on transistors to time the ignition and create a spark.

A steel rotor is fitted to the crankshaft that has a notch that passes along a magnetic sensor (pick-up) every rotation of the crankshaft. A pulse is generated in the pick-up and is sent as an electronic signal to the ignition unit. Again, it goes too far to go into the workings of transistors here, but inside the ignition unit, a set of transistors both create the current increase and make a ‘wave’ function for the ignition advance. This is then fed into the separate ignition coils.
The transistor ignition system proved to be a major improvement over the CDI system as the accuracy is much greater and the advance is set at a much simpler way. The disadvantage of this system is that the advance is not so much a waveform as with the coil-battery and CDI system but is rather done in 4 steps increasing from 6° BTDC to 16° BTDC at 1800 rpm to 28° BTDC at 2800 rpm and to 35° BTDC above 4000 rpm.
The Bosch system is very reliable and has very little problems. Today, with many of these motorcycles now well over 40 years old, we see however that the insulation of the cables to the pick-ups is wearing which causes a radio-interference effect to the signals sent to the ignition unit. We can fit new cables to the original pick-ups and have refurbished items in stock so we can exchange them with problematic pick-ups.
DIGITAL IGNITION SYSTEM
Now we have come to live in the digital age, of course ignition systems have developed along the same lines. Especially now cars and motorcycles have fuel injection, traction control and other engine management software, the ignition is very much part of the onboard electronics, mostly integrated into a single system.
But also for our beloved classic Ducatis digital ignition systems are now available. Compared to all systems described above these have major advantages; they are reliable, don’t need any maintenance and give a high energy spark at the correct duration at the precisely calculated timing.
The basics of a modern digital ignition system is the same a for the transistor ignition system; a magnet pick-up (Hall-effect sensor) that feeds a signal to an electronic circuit. But instead of relying on analogue transistors, a fully digital mapping creates the advance curve while also feeding the current to the coils.
Different advance curves are pre-set in the system and can be chosen depending on the use of the engine.

THE RIGHT SYSTEM FOR YOU
If you are keen to keep your classic Ducati as original as possible, we advise to stick to the original system. Given the technical quality of both the points ignition system and the later Bosch system, these do not have to present you with problems that cannot be overcome. The Ducati Elettronica system is very problematic however and we advise to only leave these in place on museum pieces or motorcycles that are used to drive close to home. In all other circumstances, we very much advise to fit a modern ignition system as these are basically set-and-forget. We have systems in stock for all classic Ducati models. Twin spark systems can be fitted to tuned engines, for race or road use.
Ignition systems can create a number of problems and these are often hard to overcome if you don’t have specific knowledge about the workings of these systems or have access to a number of special tools.
The subject of ignition is much greater than we have discussed in this article. Please be aware that these systems, especially the CDI-type, can create very high voltages and are dangerous to work with if you don’t know what you are doing. If you have any questions or if you think we can help you with anything, please let us know!
